| Page: |
| Home > General Chat > Turbo Timers | |||||||
|
Forum Mod ![]() 1322 Posts Member #: 28 Post Whore Milton Keynes |
21st Oct, 2003 at 02:50:01pm
Do any of you guys use any sort of turbo timer systems? |
||||||
|
Site Admin ![]() 8506 Posts Member #: 16 Sold the turbo and seeing what the C20XE can do! Near Lincoln |
21st Oct, 2003 at 03:52:40pm
i was looking at these.
|
||||||
![]() 323 Posts Member #: 41 Senior Member |
21st Oct, 2003 at 05:16:06pm
i will have a turbo timer rigged upto my ignition when they conversion is done, i bought mine from ebay, great little timer as i have tried it out in my mates nissan 200, i paid around ?25 for it, bargain i reckon, although if you have the time it is very easy to build the circuit your self, the main part of the circuuit can be bought from radio spares or Maplins A-series power! 1972|1310|T3 turbo|Omega pistons|Cantre main strap|Orange clutch diaphragm|AP race plate|Comp pressure plate|Lightened steel flywheel|13-row oil cooler|Vernier duplex timing gear|Phase 2 Piper cam|Green air filter|Hi boost carb needle/spring|2"Stainless exhaust|3"Play mini stainless rear box|Jack Knight s/c 4spd gearbox|Jack Knight s/c drop gears|Silicon coolant hoses|Lumenition HT leads|GAZ lowered height shocks all round|Steel flip-front|Rear safety devices cage|Group 5 arches|6x12 deep dish Minilites|Surf blue/Old english white| |
||||||
|
17 Posts Member #: 63 Member |
27th Oct, 2003 at 10:11:40am
Yea, i got one, but its switched off at the moment, its doing something weird.....
|
||||||
|
1303 Posts Member #: 30 Post Whore Epsom, Surrey |
30th Oct, 2003 at 05:00:54pm
i got a turbo timer for free. its just a delay off timer from a company called Nortonics. it should be around ?30but as i'm in charge of the stores for an air conditioning company we seem to get through a few. |
||||||
|
Forum Mod ![]() 1322 Posts Member #: 28 Post Whore Milton Keynes |
30th Oct, 2003 at 08:59:30pm
Can you get more for free?
|
||||||
|
1171 Posts Member #: 107 Post Whore Sunny Sussex |
1st Apr, 2005 at 04:35:50pm
On 21/10/2003 15:52:40 iain said:
i was looking at these. Try here for a really cheap one that you build your self http://www.autospeed.com/ its american but the postage here is reasonable. They've got some good little electronic kits. where are the DIY timer kits? Link justs takes u to the front page. :(
|
||||||
|
Site Admin 6295 Posts Member #: 1 The boring bloke who runs this place. Berkshire |
1st Apr, 2005 at 04:52:33pm
Perf Shop > Electronics > Automotive electronics > Automotive Kits |
||||||
|
Site Admin ![]() 9408 Posts Member #: 58 455bhp per ton 12 sec 1/4 mile road legal mini Sunny Bridgend, South Wales |
1st Apr, 2005 at 04:54:14pm
http://www.autospeed.com/cgi-bin/browse.cg...duct=888800043& On 15th May, 2009 TurboDave said:
I think the welsh one has it right! 1st to provide running proof of turbo twinkie in a car and first to run a 1/4 in one!! Is your data backed up?? one extra month free for all Turbo minis members, PM me for detials |
||||||
![]() 2641 Posts Member #: 19 Post Whore newcastle |
1st Apr, 2005 at 05:06:11pm
20 aussie dollars to post it !! how much is that in uk ? Everyone knows that instructions only have to be read if the thing doesn't work....
|
||||||
|
Site Admin ![]() 8506 Posts Member #: 16 Sold the turbo and seeing what the C20XE can do! Near Lincoln |
1st Apr, 2005 at 05:08:38pm
about a tenner. not a lot really!! |
||||||
![]() 264 Posts Member #: 403 Senior Member sydney Australia |
2nd Apr, 2005 at 03:04:31am
but can you hook one of these up to a car without a computer? i dont know much about electronics but i thought the turbo timer would link up with the cars computer. If not where would it connect to on a standard mini's wiring harness? 998 turbo |
||||||
|
Forum Mod 10980 Posts Member #: 17 ***16*** SouthPark, Colorado |
2nd Apr, 2005 at 04:52:38am
I'd say it's probably going to be simpler than trying to hook it into an ECU equipped vehicle!!! On 17th Nov, 2014 Tom Fenton said:
Sorry to say My Herpes are no better Ready to feel Ancient ??? This is 26 years old as of 2022 https://youtu.be/YQQokcoOzeY |
||||||
|
450 Posts Member #: 449 Senior Member Oxford |
2nd Apr, 2005 at 01:02:55pm
According to the covertion it works out at 22.1366 GBP delivered
|
||||||
![]() 2924 Posts Member #: 95 Post Whore liverpool-on-sea |
2nd Apr, 2005 at 07:29:23pm
i worked on a mr2 turbo at work the other week and his turbo timer was faulty and wouldnt shut the engine down, i had to stall it to turn it off
Edited by Carl on 2nd Apr, 2005. no longer a series, but still 1.3 turbo.
On 28th Nov, 2008 Sprocket said:
Oh now that is a long shaft you have Carl. |
||||||
|
637 Posts Member #: 429 Post Whore newcastle upon tyne |
2nd Apr, 2005 at 07:58:27pm
good things when installed good...wish my old r5 had one! but i usually wait before turning any engine off |
||||||
|
1171 Posts Member #: 107 Post Whore Sunny Sussex |
3rd Apr, 2005 at 02:57:19pm
hehe, warm up would be cool on a mini, except how would it adjust the choke lol
|
||||||
|
637 Posts Member #: 429 Post Whore newcastle upon tyne |
3rd Apr, 2005 at 02:59:39pm
servo on the wire or something? out possible!!!
Edited by b16_b on 3rd Apr, 2005. |
||||||
|
524 Posts Member #: 1380 Post Whore Swindon |
14th Aug, 2007 at 01:27:29pm
On 1st of Apr, 2005 at 04:54pm Jimster said:
http://www.autospeed.com/cgi-bin/browse.cgi?product=888800043& i no this is a fairly big bump but did not see reason to start a new topic. i was just wondering if anyone had set up this turbo timer? or any other turbo timer for that matter? i'm failrly interested in plumbing one in and just wondered if anyone would be able to give me any pointers on how they would be wired in (roughly, no great detail needed) to a mini with no ecu. comments would be much appreciated, thanks On 2nd Mar, 2008 joeybaby83 said:
neil_g, with all due respect, your the worse salesman on TM since rob_h tried to sell his own ass |
||||||
![]() 2742 Posts Member #: 637 Post Whore Hertfordshire |
14th Aug, 2007 at 06:14:51pm
so how long should you let the car run on to cool the turbo down?
My build thread..
|
||||||
![]() 12307 Posts Member #: 565 Carlos Fandango Burnham-on-Crouch, Essex |
14th Aug, 2007 at 06:24:41pm
I was thinking that would be a good idea too,
On 28th Aug, 2011 Kean said:
At the risk of being sigged... Joe, do you have a photo of your tool? http://www.turbominis.co.uk/forums/index.p...9064&lastpost=1 https://joe1977.imgbb.com/ |
||||||
![]() 863 Posts Member #: 951 Post Whore Bromsgrove |
14th Aug, 2007 at 07:41:33pm
I have a manual fan switch on the midget and if I leave that on for 5 minutes after shut down it pulls the water temp down.I guess by cooling the rad water and setting up a thermo syphon effect.I plan to put a timer on this switch-easier than an electric water pump! 'Where does the engine go?' |
||||||
|
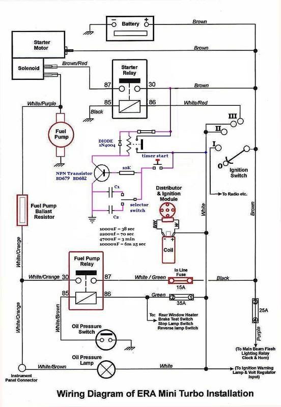
108 Posts Member #: 505 Advanced Member Stockton-on-Tees |
14th Aug, 2007 at 08:13:43pm
This is the setup i was going to use in my car
|
||||||
|
9258 Posts Member #: 123 Post Whore Betwix Harrogate and York |
15th Aug, 2007 at 06:39:28am
Turbo timers are only really neaded if you stop after you have been leathering it and the turbo is red hot.
Fastest 998 mini in the world? 13.05 1/4 mile 106mph
On 2nd Jan, 2013 fastcarl said:
the design shows a distinct lack of imagination, talk about starting off with a clean sheet of paper, then not bothering to fucking draw on it,lol On 20th Apr, 2012 Paul S said:
I'm mainly concerned about swirl in the runners caused by the tangential entry. |
||||||
|
144 Posts Member #: 1677 Advanced Member Netherlands, The Hague |
15th Aug, 2007 at 07:46:20am
True but... with electrical waterpumps you could leave them running for an extra minute to avoid damage.
|
||||||
| Home > General Chat > Turbo Timers | |||||||
|
|||||||
| Page: |











